The SEDRIS Data Representation Model
APPENDIX A - Classes
Property Description

Class Name: Property Description

Superclass - <Property>

Subclasses

This DRM class is concrete and has no subclasses.

Definition

Used to elaborate a property attribute of an <Aggregate Geometry> or <Aggregate Feature> instance and/or its component inheritance subtree by attaching <Property Characteristic> components and/or qualifying (limiting) <Property Value> components which meaningfully qualify the attribute identified by the <Property Description>.

Primary Page in DRM Diagram:

Secondary Pages in DRM Diagram:

Example

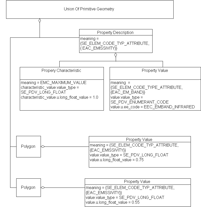
  1. Consider a < Union Of Primitive Geometry> containing <Polygons>, each of which has an emissivity applicable to the IR band only, where valid values are less than or equal to 1.0.

    Property Description, Example 1

    The emissivity of each <Polygon> is applicable to the IR band only, because that property is so qualified by inheritance.

  2. Consider a <Union Of Features> containing various <Primitive Features> that shall specify dewpoint temperature. For all the <Primitive Features> in this aggregate, the dewpoint temperature given was taken at a height of 10 metres above the surface of the terrain, and is of good quality.

    Property Description, Example 2

    Since the <Point Feature>'s <Property Value> describes EAC_DEWPOINT_TEMPERATURE, it inherits the following qualifiers:

    1. The dew point temperature measurement was taken at a height of 10 m above the surface, and
    2. The measurement is of good quality.

FAQs

How does an aggregate object use a < Property Description>?
In two ways, either separately or in combination.
  1. An aggregate may use a < Property Description> to specify <Property Characteristic> components (such as maximum value for a quantity).
  2. An aggregate might also use a < Property Description>'s <Property Value> components to qualify an EAC.

All objects in the component inheritance tree of the aggregate, as long as they have <Property Value> instances with a matching EAC, are subject to the < Property Descriptions> and / or qualifying values.

Can a data provider qualify an attribute A with two sets of qualifying <Property Value> instances, {b1, c1} and {b2, c2} by associating two <Property Value> instances for A with the corresponding qualifier set?
No. This situation requires a < Property Table>.

Are there any restrictions on the < Property Value> components?
Only semantic restrictions. For example, it makes sense to limit the applicability of an electromagnetic emissivity value to a particular electromagnetic band. But it would be nonsensical to limit an electromagnetic band to a particular emissivity value.

Constraints

Composed of (two-way)(inherited)

Composed of (two-way)

Component of (two-way)

Inherited Field Elements

SE_Element_Type meaning; (notes)
EDCS_Unit_Code value_unit; (notes)
EDCS_Scale_Code value_scale; (notes)

Notes

Fields Notes


meaning

 Specifies the meaning of the <Property>.

value_unit

 Specifies the unit of measurement of the <Property>.

value_scale

 Specifies the scale applicable to value_unit.

Prev: Property Characteristic. Next: Property Grid. Up:Index.

Last updated: October 1, 2002 Copyright © 2002 SEDRIS™